|

Уровень масла в редукторах Vemper серии VRP |
| |
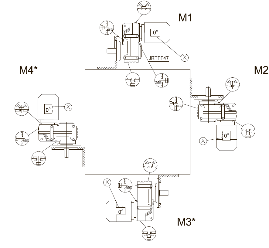
Монтажное исполнение
| Условное обозначение |
Описание |
 |
сапун |
 |
контрольная пробка уровня/смотровое стекло |
 |
сливная пробка |
 |
точка входа кабеля двигателя / положение кабельного ввода |
Положение сливной пробки (сапуна)




Количество масла
Типоразмер редуктора |
Количество масла в литрах |
М1 |
М2 |
М3 |
М4 |
М5 |
М6 |
| VRP405 |
0,6 |
0,8 |
0,65 |
0,7 |
0,6 |
0,6 |
| VRP410 |
0,95 |
1,25 |
0,7 |
1,25 |
1 |
1,1 |
| VRP415 |
1,5 |
1,8 |
1,1 |
1,9 |
1,5 |
1,7 |
| VRP420 |
2,6 |
3,5 |
2,1 |
3,5 |
2,8 |
2,9 |
| VRP425 |
2,7 |
3,8 |
1,9 |
3,8 |
2,9 |
3,2 |
| VRP430 |
5,9 |
7,3 |
4,3 |
8 |
6 |
6,3 |
| VRP435 |
10,8 |
13 |
7,7 |
13,8 |
10,8 |
11 |
| VRP440 |
18,5 |
22,5 |
12,6 |
25,2 |
18,5 |
20 |
| VRP445 |
24,5 |
32 |
19,5 |
37,5 |
27 |
27 |
| VRP450 |
40,5 |
54,5 |
34 |
61 |
46,3 |
47 |
|
| |
|
| ©
2014 Редукторы, мотор-редукторы, устройства плавного пуска, преобразователи частоты |
|
|